Web-Books
im Austria-Forum
Austria-Forum
Web-Books
Naturwissenschaften
Umwelt und Klima
Umwelt- und Bioressourcenmanagement für eine nachhaltige Zukunftsgestaltung
Seite - 183 -
  • Benutzer
  • Version
    • Vollversion
    • Textversion
  • Sprache
    • Deutsch
    • English - Englisch

Seite - 183 - in Umwelt- und Bioressourcenmanagement für eine nachhaltige Zukunftsgestaltung

Bild der Seite - 183 -

Bild der Seite - 183 - in Umwelt- und Bioressourcenmanagement für eine nachhaltige Zukunftsgestaltung

Text der Seite - 183 -

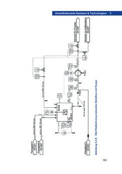
183 Umweltrelevante Systeme & Technologien 5 Abbildung 5.2.6: R&I-Fließbild eines beheizten Behälters mit Pumpe
zurück zum  Buch Umwelt- und Bioressourcenmanagement für eine nachhaltige Zukunftsgestaltung"
Umwelt- und Bioressourcenmanagement für eine nachhaltige Zukunftsgestaltung
Titel
Umwelt- und Bioressourcenmanagement für eine nachhaltige Zukunftsgestaltung
Autoren
Erwin Schmid
Tobias Pröll
Verlag
Springer Spektrum
Ort
Wien
Datum
2019
Sprache
deutsch
Lizenz
CC BY-NC 4.0
ISBN
978-3-662-60435-9
Abmessungen
17.3 x 24.6 cm
Seiten
288
Schlagwörter
Umweltmanagement, Bioressourcen, Nachhaltigkeit, Sustainability, Universität für Bodenkultur
Kategorien
Naturwissenschaften Umwelt und Klima
Web-Books
Bibliothek
Datenschutz
Impressum
Austria-Forum
Austria-Forum
Web-Books
Umwelt- und Bioressourcenmanagement für eine nachhaltige Zukunftsgestaltung